Wow, I forgot to post the result of disconnecting the Antenna Relay.
Just for the record, it hasn't solved the irritating buzzing sound I get for up to the first 40 miles of driving (but usually for only a few miles until around the time the choke magnet releases).
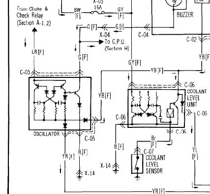
Depending on which wiring diagram applies to UK Series 3 cars, there may be a "Coolant Level Unit" situated in the same area as the source of the buzzing (I have to say I haven't spotted it - yet at least). Looking at one of the (many) wiring diagrams, the unit does have an oscillator circuit inside (see below), so might be the source of the buzzing I'm hearing. I haven't worked out exactly how it functions, but note it does have a connection to the "Choke & Check Relay" and its associated oscillator. As the buzzing sound I get is closely connected to the choke operating period, this might be it! I'll look into this when I have time and report back.
The buzzing is quite low level, so I've lived with it for ages (having checked many prossible sources already) but I would like to get it sorted at some point!

- Coolant Level Unit.jpg (91.75 KiB) Viewed 7058 times

- Coolant Level Unit, extract from Wiring Diagram.jpg (37.44 KiB) Viewed 7058 times
KIMI 1 : 1st Gen, "hybrid" 1983 silver S2 running gear in a 1985 S3 shell, SORN'd, long term resto project
KIMI 2 : 1st Gen, 1983 silver S2 - now sold to Ian Mothersole on here.
KIMI 3 : 1st Gen, 1983 red S3
Plus a 2004 Full Bridgeported RX-8